0 引言
電子技術的快速發展使得各種各樣的電子產品都朝著便攜式和小型輕量化的方向發展,也使得更多的電氣化產品采用基于電池的供電系統。目前,較多使用的電池有鎳鎘、鎳氫、鉛蓄電池和鋰電池。它們的各自特點決定了它們將在相當長的時期內共存發展。由于不同類型電池的充電特性不同,通常對不同類型,甚至不同電壓、容量等級的電池使用不同的充電器,但這在實際使用中有諸多不便。
本文介紹一種基于單片機的智能充電機的設計方法。該充電器可以實時采集電池的電壓和電流,并對充電過程進行智能控制。它可以自動計算電池的已充電量和剩余的充電時間,也可以改變參數來適應各種不同電池的充電。系統中的管理電路還具有保護功能,可防止電池的過充和過放對電池造成。 1 智能充電器的硬件設計
該智能充電器采用的是分布式控制方法,它由充電電路、充放電控制電路、顯示和接口電路組成,圖1所示是其電路組成框圖。
![]() |
1.1 充電電路的設計
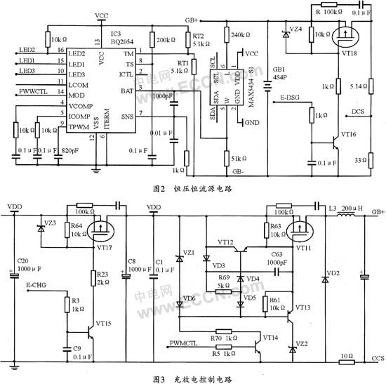
電池充電有恒壓、恒流兩種充電方式,事實上,恒壓、恒流源電路也是充電電路的主要組成部分。由于各種電池對充電電壓和充電電流的要求不同,因此,實現智能充電必須根據各種電池的自身要求來調整充電電壓和充電電流的大小。這里選擇BQ2054集成電路作為恒壓、恒流源模塊來對電池進行充電。為了保證電池的安全,當電池電壓和溫度超過設定的極限值時,BQ2054將禁止對電池進行充電。而當電池電壓小于低電壓閥值時,BQ2054將用恒流方式進行充電。
圖2所示是該智能充電器的恒壓恒流電路原理圖。圖2中的GB+、GB-分別連接充電電池的正極和負極,以為充電電池提供充電電流的通道。數字電位器MAX5434通過串行數據總線和控制電路進行通信,以確定電位器的阻值,并改變電池電壓分配網絡的比值,從而改變BQ2054中BAT腳的輸入電壓,以便BQ2054根據BAT腳電壓的大小來改變對電池的充電電壓,最終達到對電池進行恒流、恒壓充電的目的。
![]() |
1.2 自動控制電路設計
圖3所示是該充電器的充放電控制電路。圖中,將PWMCTL連接到BQ2054的MOD輸出腳,便可用MOD輸出的脈沖信號控制三極管的導通和關閉,從而改變充電電流的大小。24 V電源是充電電路的外部輸入電源,可用來提供充電電流。GB+連接到充電電路的電池正極,其電壓就是充電電池的電壓,當電池電壓沒有達到設定電壓時,充電電路將以恒流方式對其進行充電。當電池電壓達到設定充電電壓后,充電電壓保持恒定不變,而充電電流逐漸減少,進入相應的恒壓充電階段。
圖4所示是該充電器的主控電路。圖4中的CCS,DCS,VS-BAT分別是用于采集電池充電電流,放電電流,充電電壓的端口,它們經過濾波放大后和p87lpc767的AD轉換腳相連接,并經過轉換判斷電池的充放電狀態后,可對電池的充放電作出相應的控制,這些判斷和控制都是由軟件來完成的。主要是通過采集充電電路中的LED1~LED3等三個輸出口的電平高低,并根據它們的高低電平狀態組合控制電池的充電狀態。SMBC和SMBD是p87lpc767和智能電池之間虛擬的異步串行通訊總線的時鐘線和數據線,p87lpc767的內部定時器2可提供模擬異步串行通訊總線的控制時鐘。E-CHG是充電控制使能端口,可在滿足充電條件并設定充電方式后置其為高電平,以啟動充電電路對電池的充電,反之,當出現過溫、過電流、過電壓、充電故障或充電滿狀態時,該端為低電平,以關斷充電電路。E-DSG是放電使能控制端口,當檢測到鎳鉻電池沒有放電完畢時,p87lpc767就把E-DSG置為高電平,啟動放電電路對鎳鉻電池進行放電,直到放電完畢,則把其置為低電平,關閉放電電路并對鎳鉻電池進行充電。SDA和SCL是p87lpc767的異步串行通訊總線的數據線和時鐘線,它們和顯示電路中p87lpc764的SDA和SCL相連接,以使p87lpc767作為從機和p87lpc764進行通訊,從而把電池的各種信息(結構參數和實時參數)傳輸到p87lpc764上,再由液晶顯示器進行顯示。兩個跳線是p87lpc767作為從機和p87lpc764進行通訊時的地址選擇信號,它們可連接或斷開輸入到端口的信號,它們的組合狀態00,01,10,11分別代表從機的地址00,01,10,11,以便主機和從機通訊時發出地址信號,之后從機通過查詢作出回應,并向主機發送信息。
![]() |
1.3 智能充電器的信息顯示
以p87lpc764為核心構成的信息顯示模塊可通過I2C總線與4路充電管理部分的p87lpc767進行通訊(每個p87lpc764與4個p87lpc767接口,每一套電路負責一組電池的充電管理)。當系統采集到電池的實時參數和結構參數后,即可通過LCD進行中文模式的信息顯示(要顯示的漢字和字符字庫存儲在24C16中,p87lpc764通過I2C總線對其進行調用);同時利用p87lpc764的TXD、RXD口線提供給RS232接口,從而完成與PC管理計算機的相連,最終完成對電池的集散式管理。
2 智能充電器的軟件設計
圖5是該智能管理系統的程序流程圖。該系統除了完成充放電控制外,還提供過流保護、過壓保護、過溫保護、蜂鳴報警等功能。
![]() |
程序開始執行后,首先進行初始化并檢測電池電壓、電流、溫度等信息是否正常。如正常則進入下一步,否則報警并關閉電路。如果電池電壓在充電終止電壓和放電終止電壓之間,說明電池既可充電也可放電。此時電路將判斷接上充電機還是接上負載,以進行相應的充電和放電。如果兩者都沒有接,則循環檢測過程。若電池電壓已經到達充電終止電壓,則等待負載的接入進行放電;同樣若電池電壓己經達到放電終止電壓,則等待充電機的接入以進行充電。
在整個過程中,該電路將始終實時檢測電池信息,若有異常情況發生,則立即利用中斷信號終止正在進行的充電或者放電過程,關斷充放電回路,同時進行報警并提示報警原因。
3 結束語
該智能電池充電器能有效地解決電池和充電器的兼容問題,從而避免了因電池化學特性不同而給電池充電造成的各種麻煩。另外,除了對電池電壓的檢測外,為了更好的保護電池,該充電器充電時還可對電池的溫度及充電時間進行監測以作為輔助或后備保護方案。



